Hogyan készítsünk jó padlófűtést? II.
2004/3. lapszám | Korompay Sándor | 17 784 |
Figylem! Ez a cikk 22 éve frissült utoljára. A benne szereplő információk mára aktualitásukat veszíthették, valamint a tartalom helyenként hiányos lehet (képek, táblázatok stb.).
Előző cikkünkben a padlófűtés készítésének általános szempontjait tárgyaltuk. Néhány fontos feltételt most megismétlünk, amelyek nélkül nem számíthatunk arra, hogy a megrendelő elégedett lesz munkánkkal. Fontos a csővezeték alatti hőszigetelés gondos elkészítése (min. 2 cm polisztirol), nem elfelejtkezve a falak mentén elhelyezendő, hőtágulást kiegyenlítő elválasztó csíkokról.
Szabályozási kérdések, helyiséghőmérséklet- szabályozás
A csöveket tökéletesen vízszintesen kell fektetni, lehetőleg kettős csigavonal (1. ábra), de legalább kettős párhuzamos (2. ábra) vezetéssel. Használjunk oxigéndiffúzió-mentes csőanyagot! Csak az osztó-gyűjtő csatlakozási pontjainál legyen kötés, a betonnal kiöntött szakaszokon belül soha! Csak (elő)beállítási lehetőséggel rendelkező osztó-gyűjtőt használjunk, és az átadás előtt szabályozzuk is be a köröket. A beszabályozási értékeket megadhatja a tervező számítás alapján, vagy beszabályozhatjuk azt az osztóra épített mennyiségmérők segítségével, ha van ilyen, illetve rendelkezésre állnak egyes osztókhoz segédtáblázatok tájékoztató adatokkal.


Előremenő hőmérséklet és annak szabályozása
A padlófűtés a hagyományos fűtési rendszerektől eltérő, alacsony előremenő hőmérsékletet igényel. A szokványos kazánok kilépő hőmérséklete ennél általában magasabb, és akkor is magasabb hőmérsékletű víz áll rendelkezésre a padlófűtés táplálására, ha azt a szokásos módon radiátoros rendszer mellett alkalmazzuk az épület egy részében. A padlófűtés vizét tehát általában keveréssel kell beállítanunk a kívánt hőmérsékletre. Tekintettel arra, hogy a vízhőmérséklet kérdése egészségügyi okokból, de a padlószerkezet és a cső anyagának szempontjából is kényes, mindig használjunk szabályozást. Készülnek padlófűtések kézi keverők beépítésével is, de az ebből adódó kockázat értéke messze meghaladja az egyszerű szabályozó berendezések bekerülési költségét.



Segédenergia nélküli szabályozás
A 3. ábrán egy segédenergia nélküli hőmérsékletszabályozó megoldását látjuk osztóval együtt alkalmazva. A bemutatott egyszerű és gazdaságos megoldás egy fűtőtest szelepből (RA-N), vagy nagyobb vízmennyiségek esetében egy fan-coil szelepből (RA-C) és egy kapilláris csővel rendelkező termosztatikus fejből (FTC) áll. A szerelő munkája egyszerűsödik, ha az osztó előtti keverőkör elemei előregyártott kivitelben állnak rendelkezésre (4. ábra), és nem kell a helyszínen elkészíteni a szükséges csőszakaszokat. Külön szeretném kiemelni, hogy nincs szükség háromjáratú szelepre az előremenő hőmérséklet szabályozásánál. Sokan javasolnak háromjáratú szelepet erre a célra, pedig annak szabályozástechnikai okokból komoly hátrányai vannak. A padlófűtés-oldalon az alacsony hőmérsékletkülönbség miatt nagy vízmenynyiség kering, míg a hozzákeverendő primer víz mennyisége elenyésző. Ha a padlófűtés-oldali vízmennyiségre választjuk ki a háromjáratú szelepet, hogy ott ne legyen nagy ellenállás, a bekeverés-oldalon a szelep túlzottan nagy lesz, a szabályozás pontatlan, általában csak KI-BE vezérlést kapunk. Ha a bekeverendő víz mennyiségére választunk szelepet, túlzottan nagy ellenállás jelentkezik a padlófűtési körben, amelyet nagyobb szivattyúval és többlet villamos fogyasztással tudunk csak ellensúlyozni. Használjunk tehát mindig egyszerű és olcsó egyútú szelepet átkötő szakasszal.

Időjárásfüggő szabályozás
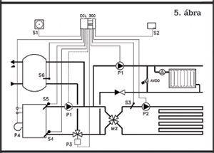
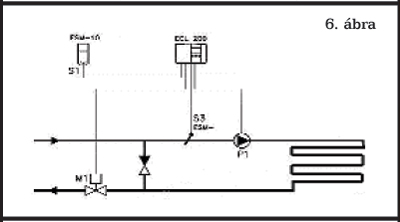
Egyre gyakrabban kerül alkalmazásra időjárásfüggő szabályozó a padlófűtés előremenő hőmérsékletének szabályozásánál. Ha az épület fűtéséhez vásárolt kazán időjárásfüggő szabályozással rendelkezik a radiátoros rendszerhez, a gyári szabályozó általában rendelkezik egy további kimenettel a padlófűtés részére. Egy ilyen kapcsolást mutatunk be a 5. ábrán. Akkor is meggondolandó időjáráskövető szabályozást használni, ha fűtőkazánunk eredetileg nem rendelkezik ilyen készülékkel. Kaphatók a kereskedelemben egyszerű, alacsony árfekvésű, a 6. ábrán látható kapcsolást megvalósító szabályozók, amelyek közül a termikus szelepmozgatót kezelő készülékek használata előnyös és gazdaságos. Ha ilyen szabályozót használunk, a segédenergia nélküli szabályozásról szóló részben, a 3. ábrán bemutatott blokk egyútú szelepére egyszerűen egy termikus szelepmozgatót kell helyezni. A szabályozó biztosítja, hogy az épület padlófűtéssel rendelkező részei a külső körülményeknek megfelelő fűtési teljesítményt kapják. A szabályozó paramétereit természetesen a radiátoros rendszertől eltérő értékekre kell beállítani. Általában 0,6-1,0 fűtési görbe meredekséget kell választani, és 40 0C max. értéket.
Egyedi helyiséghőmérséklet-szabályozás
A padlófűtések nagy hőtehetetlensége miatt korábban az volt az általános vélemény, hogy nem lehet, és nem is célszerű helyiséghőmérséklet-szabályozást alkalmazni. A szabályozó berendezések fejlődése, az alkalmazott érzékelőelemek kapcsolási differenciájának csökkenése ma új lehetőségeket nyit ezen a területen. Az utóbbi időben, több országban végrehajtott mérések és vizsgálatok bizonyítják, hogy a padlófűtések levegőhőmérsékletről történő szabályozása lényegesen javítja a komfortot, lehetőséget teremt az időben és térben változó használat által igényelt hőmérséklet biztosítására, és jelentős, 15-25% hőenergia-megtakarítást tesz lehetővé. Ezek a vizsgálatok azt is bizonyították, hogy a jó minőségű helyiséghőmérséklet-szabályozók alkalmazása esetén ezek az eredmények akkor is elérhetők, ha az előremenő hőmérséklet kezelésénél az egyszerűbb és olcsóbb állandó hőmérsékletszabályozást választottuk.

Hőmérséklet-szabályozás termosztátfejjel
Ha a helyiségben csak egy padlófűtési kör működik, nagyon egyszerű, elegáns és tökéletes megoldást jelent egy termosztatikus szelep beépítése és használata. A padlófűtési vezetéket a 7. ábrán bemutatott módon, egy helyen a falba süllyesztett dobozba szerelt szeleptesthez vezetjük, ott megszakítjuk, majd viszszatérve a padlóba folytatjuk a csőfektetést. A szelepre helyezett, a szoba légterébe nyúló termosztatikus fej a beállított és tényleges hőmérséklet közötti különbség alapján arányos szabályozást és rendkívül pontos hőmérséklettartást biztosít. A 8. ábrán látható a termosztatikus szelep esztétikus megjelenése fürdőszobai környezetben.
Egyedi helyiséghőmérséklet-szabályozás vezetékes rendszerrel
A maximális komfortot és minimális energiafelhasználást biztosító egyedi hőmérsékletszabályozás nagyon jó minőségben oldható meg olyan vezetékes padlófűtés-szabályozókkal, melyek termosztátjai a padlófűtés igényeinek megfelelő érzékenységgel, kis kapcsolási eltéréssel működnek. A 10. ábrán bemutatott szabályozó termosztátjai a padlófűtési gyűjtő szelepeire szerelt termomotorokat vezérlik a beállított és az érzékelt hőmérsékletek különbsége alapján. Abban az esetben, ha a padló felületi hőmérsékletét is kézben akarjuk tartani (fürdőszoba, faszerkezetű padlóborítás) olyan szobatermosztátot is választhatunk, amely külön padlóhőmérséklet-érzékelővel rendelkezik. A szobatermosztáthoz a padlófűtési köröket az üzembe helyezéskor kell hozzárendelni, de ez az eredeti beállítás később egyszerűen megváltoztatható. Ha az egyes helyiségekben az igényelt hőmérséklet menetrend változó, mégpedig hosszabb időszakokban, tehát érdemes az előírt hőmérsékletet változtatni, a készülék beépített órával is beszerezhető, vagy az óraszerkezet később is beépíthető. A programóra lehetővé teszi, hogy az épületet két zónára osszuk, és ezeknél eltérő időbeosztással határozzuk meg a takarék hőmérsékletű időszakokat. A termosztátoknak az egyes időzónákhoz történő rendelése rendkívül egyszerű, és bármikor változtatható. Ennél a rendszernél a termosztátok helyét előre ki kell választani, és az osztó-gyűjtő fölé szerelendő csatlakozó dobozt e termosztátokkal össze kell vezetékezni.
Egyedi helyiséghőmérséklet-szabályozás vezeték nélküli rendszerrel

A vezeték nélküli padlófűtés-szabályozó ugyanúgy termomotoros beavatkozással működik, mint a vezetékes. A lényeges különbség, hogy itt a termosztátok nem vezetéken, hanem rádióhullámok útján kommunikálnak a szabályozóval, így a termosztátok elhelyezése tetszőleges, utólag bármikor megváltoztatható. A tervezés és kivitelezés során nem kell az érzékelési pontokat megszabni, vezetéképítéssel foglalkozni, és a felhasználó a későbbi időszakra is teljes szabadsággal rendelkezik a helyiség berendezését illetően. A 11. ábrán látható vezeték nélküli rendszernél külön zónaszabályozót lehet használni hat eltérő időprogrammal.
Összefoglalás
A padlófűtési rendszer akkor fog megfelelően működni, ha gondoskodunk a körök vízmennyiségének beállításáról, és az előremenő hőmérséklet szabályozásáról. Ha az egyes helyiségekben eltérő hőmérsékletet, tökéletes komfortérzetet, esetleg változó hőmérséklet menetrendet akarunk biztosítani, egyedi helyiséghőmérséklet-szabályozást is alkalmazni kell. A megfelelő szabályozó berendezések használata 15-25% energiamegtakarítást és jelentős komfortnövekedést eredményez.
